教学视频
![]() |
随着国民经济对能源需求的急剧增长,近年来,各类发电厂发展迅猛。与之相对应的热力系统日益庞大。另一方面,随着能源发展与环境保护之间的矛盾逐渐显现,核能作为一种经济、安全、可靠的清洁能源,在很多国家得到了巨大的发展。根据我国能源需求和能源生产结构,中国政府也制定了宏大的核电发展规划。尽管世界上的核电厂已拥有丰富的运行经验和良好的安全记录,但是,由于核电具有潜在的放射性危险,美国三里岛核电厂、前苏联切尔诺贝利核电厂和日本福岛核电厂三大严重事故的发生,说明核电安全永远是核电发展中重中之重的专题。

基于核反应堆热工水力仿真平台,配合本科专业课《核反应堆热工分析》同期进行,开展核反应堆热工分析课程基础知识的原理性仿真实验,是核工程与核技术专业重要的实践性...
该实验基于核反应堆物理分析计算平台,配合核反应堆物理分析课程教学同期进行,是核工程与核技术专业重要的实践性教学环节。在核电厂堆芯数值模拟平台上,学生可建立核...
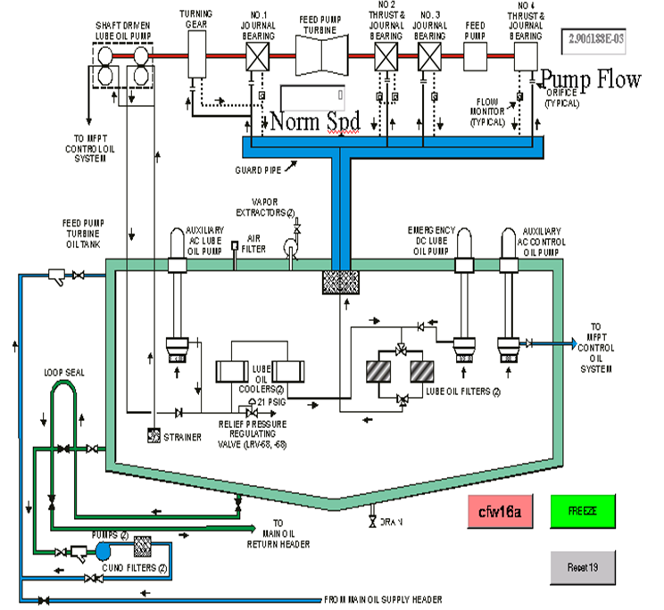
基于核电厂虚拟现实仿真平台,该实验配合核电厂系统与动力设备课程教学同期进行,是核工程与核技术专业重要的实践性教学环节。在核电厂虚拟现实仿真平台上,学生可建立...
![]() |
12月22日下午,校党委书记卢建军来中心调研,中心副主任张斌针对中心发展和中心教学平台进行了介绍。 卢建军强调,... 查看更多
2020年7月13日-2020年7月30日,能动学院热能动力与控制工程系实习队、热能工程系实习队、热动力工程系实习队、热流国际... 查看更多
会议名称:能动学院核电厂与火电厂系统虚拟仿真中心主任会议时间:2018年3月19日(星期一)下午4:30-6:00地点:北二... 查看更多
2017年12月20日上午,西北农林科技法学教务处王俊儒处长等15位负责人来我中心调研。首先,中心主任吴宏春对来访人员做了欢迎... 查看更多
2017年8月30日-9月2日,华体会 iOS下载热工水力实验室与法国电力集团(EDF)研发中心在华体会 iOS下载能动学院核电厂与... 查看更多
2017年7月22日,NECP-Bamboo用户研讨会暨《核反应堆物理》教学研讨会在华体会 iOS下载能源与动力工程学院核电厂与火电... 查看更多